 |
Matronics Email Lists Web Forum Interface to the Matronics Email Lists
|
| View previous topic :: View next topic |
| Author |
Message |
Laz
Joined: 04 Jan 2016 Posts: 31
|
Posted: Fri Jun 10, 2016 4:53 am Post subject: Review request for RV-9 Electrical System (G3X, GTN, etc) |
|
|
Hi ,
I am nearing the end of my G3X Installation. I have a G3X touch, A gr300 Com, A650, Gad27, GRT ADSB , 23 ES transponder and a grand rapids Mini as a back up. I plan to do some "light IFR" . I purchased most everything from StienAir and have been very happy with all their help. Garmin, on the other hand can be problematical. Their support team is helpful and friendly, but at the end of the day They just point to the requirements in their manual and stick by all the listed requirements. If it was not for Stein and his world class staff I would not have made it thru the installation process. This site and Bob N are equally helpful. Here are just a few things I have found that hopefully will help.
First of all the Circuit breaker requirements with the new G3X touch system is insane. Each box or unit all seem to to require one . Thanks to purchasing a system interconnect drawing from Stien I found some CB savings. Specifically the auto pilot servos are on one breaker and one switch ( not counting the disconnect switch ). I did not use a GDA27. In the end I have 32 CB's and 6 fuses.
The whole avionics buss question is tricky with all this new stuff. Also I have battery backup and that wiring is interesting also. Mine is set up primarily for my EFIS and engine stuff. Hear again, I rely on Stine's drawings to guide me.
As you probably know if you read Bob N's book the CB are there primarily to protect the wire. I ran into one interesting case with Aerosun lights where they wanted me to use one 15amp breaker for all three strobe lights that will fire at the same time with a peek amp draw if 5 amps each. Problem is that they recommend 20 gauge wire for the long runs to each strobe. I ended up using 1 15 amp breaker but protect each long run wire with 5 amp fuses in line. Bob thought the 15 amp breaker they recommended was nuts, but sometimes is do not listen. My goal is to not have to change much when I am done.
The biggest problem I had was Antenna location. Garmin has some " guidelines/ requirements" that if you used them all you will have a tough time locating everything on your plane . In my case the RV8 is particularly hard. I used their 23ES remote mounted transponder. The manual says they want a maximum of 6.5' from the unit to the transponder. Then they say they want the unit itself no closer than 3 feet to its own antenna. You add this to all the other requirements like Magnetometer, comm antennas antennas, GPS and ADS-B and you will soon run into at least one conflict.
AS Stein told me. you just do the best you can and hope it all works out.
Hope this helps
On Fri, Jun 10, 2016 at 3:36 AM, gfb <fly(at)bappos.com (fly(at)bappos.com)> wrote:
| Quote: | --> AeroElectric-List message posted by: "gfb" <fly(at)bappos.com (fly(at)bappos.com)>
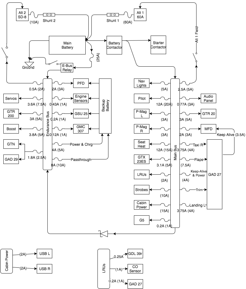
Initial thoughts on electrical system for my RV9, hoping to get some feedback from you folks. I do have some questions below but please feel free to chime in with anything else you feel is valuable.
- On the fence about some sort of avionics switch. Most of the big items installed don’t have on-off switches on them so I can’t keep them off during engine start. I understand the single point of failure problem so I have been avoiding it but it sure would be nice.
- Safe to put both trim motors on the same breaker? The GAD27 install manual recommends 2 5A breakers but does not indicate why. Seems like a waste of a breaker to me
- Any other spots I could save a breaker? I feel that I’m too granular with them but can’t figure out where to… trim… Maybe Nav+Strobes, Servos+GMC, AudioPanel+GTR20?
- What is the preferred method to set up the sd-8 to come on by itself? I have heard setting it's regulator voltage low is pretty common? What should that be set to?
- The e-bus relay should see a peak of 20A with typical below 15A. I’m considering the B&C with the 25A heat sink?
Thanks!
Read this topic online here:
http://forums.matronics.com/viewtopic.php?p=457007#457007
Attachments:
http://forums.matronics.com//files/rv_9a_breaker_layout_v02_101.png
http://forums.matronics.com//files/rv_9a_electrical_diagram_v17_1_507.png
===========
-
Electric-List" rel="noreferrer" target="_blank">http://www.matronics.com/Navigator?AeroElectric-List
===========
FORUMS -
eferrer" target="_blank">http://forums.matronics.com
===========
WIKI -
errer" target="_blank">http://wiki.matronics.com
===========
b Site -
-Matt Dralle, List Admin.
rel="noreferrer" target="_blank">http://www.matronics.com/contribution
===========
|
| | - The Matronics AeroElectric-List Email Forum - | | | Use the List Feature Navigator to browse the many List utilities available such as the Email Subscriptions page, Archive Search & Download, 7-Day Browse, Chat, FAQ, Photoshare, and much more:
http://www.matronics.com/Navigator?AeroElectric-List |
|
|
|
| Back to top |
|
 |
wgreenley
Joined: 09 Jan 2010 Posts: 100 Location: Dowagiac, MI
|
Posted: Thu Jun 16, 2016 12:45 pm Post subject: Review request for RV-9 Electrical System (G3X, GTN, etc) |
|
|
That is exactly what the fuse holders look like, and yes the cb looks lik a later mod. On Jun 16, 2016 4:26 PM, "Robert L. Nuckolls, III" <nuckolls.bob(at)aeroelectric.com (nuckolls.bob(at)aeroelectric.com)> wrote: | Quote: | At 01:32 PM 6/16/2016, you wrote:
| Quote: | | The plane is a 1956/57 14V 172, its serial # is 29628 which is supposed to by 1957, but it has some 1956 features like fuel vent on top of the wing. In the years since 1957 someone had replaced the ‘cigar’ lighter fuse with a 5A circuit breaker, which with a 14v plane is not very many watts. I have the original parts catalogs, but cannot find fuse information in it, and back then the regular manuals were very limited in detail. |
Yeah . . . my tour of duty didn't begin
for another 8 years. Lots of changes took
place on documentation.
Did this airplane originally have all fuses
on the bus . . . with holders that look like
this?
[img]cid:7.1.0.9.0.20160616150659.07b99e98(at)aeroelectric.com.0[/img]
They were already using breakers by the time
I got there but I don't recall when the change
took place. Your breaker protected cigar lighter
may well be an after-market mod . . . in which
case you're not on really thin ice to simply
replace the breaker with a 10A device and insure
that connecting wires are 18AWG or larger.
Bob . . .
|
| | - The Matronics AeroElectric-List Email Forum - | | | Use the List Feature Navigator to browse the many List utilities available such as the Email Subscriptions page, Archive Search & Download, 7-Day Browse, Chat, FAQ, Photoshare, and much more:
http://www.matronics.com/Navigator?AeroElectric-List |
|
| Description: |
|
| Filesize: |
25.59 KB |
| Viewed: |
2301 Time(s) |

|
|
|
| Back to top |
|
 |
|
|
You cannot post new topics in this forum You cannot reply to topics in this forum You cannot edit your posts in this forum You cannot delete your posts in this forum You cannot vote in polls in this forum You cannot attach files in this forum You can download files in this forum
|
Powered by phpBB © 2001, 2005 phpBB Group
|